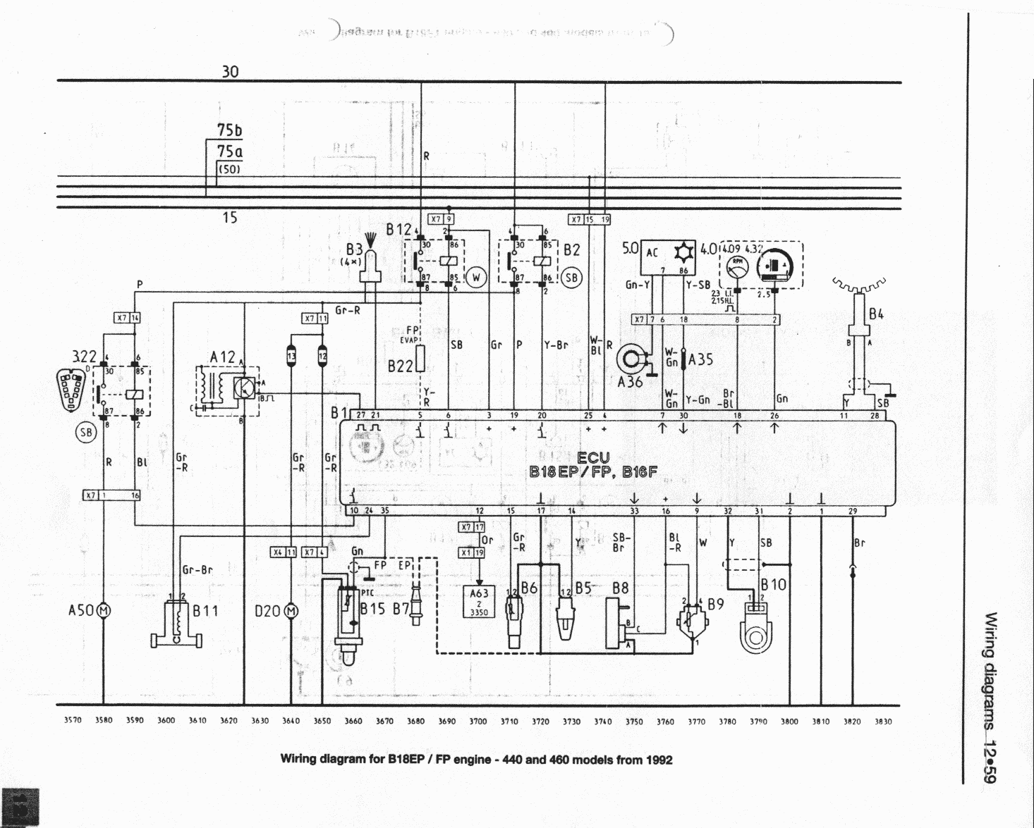
Опуская предысторию моей борьбы с Оооочень завышенными ХХ , нарыл както статейку типа "Проверка электрических характеристик системы впрыска на штекерах разъема контроллера" http://www.pajero.us/repair/injector/fenix-3b_m.php ,и написано там следующее что на 3 и 4 контактах должно быть 12 и при вкл стартер 9 в на 3 контакте так и есть а вот на 4м еле-еле 1.5в - 2в я так предполагаю либо провод перебит либо контакт окислен? а теперь вопрос???!!! где искать второй конец 4 контакта контроллера?.Пытался идти по проводу : бесполезно не разбирая всю торпеду просто не реально
авто 460 1990 b18ep115 (ну и за одно может кто по оборотам подскажет все параметры датчиков в пределах описанных в статье или обе проблемы могут решится вместе)очень просю хелп.





