Добро пожаловать: гость! Вход | Регистрация Текущее время: Пт апр 17, 2026 12:08 pm

У кого клапан ХХ на три провода помогите 740 2.0 бензин

Генератор, стартер, реле, предохранители, проводка и прочая электрика

Модераторы: Viking, DrEvil

У кого клапан ХХ на три провода помогите 740 2.0 бензин

Сообщение Bogdan_740 » Ср мар 16, 2016 10:21 pm

Суть проблемы в чем. перемотаны провода на клапане хх, когда то кто то менял фишку на клапане хх и там провода разные. Большая просьба у кого клапан хх на 3 провода сфотографируйте провода какие должны куда идти на клапан. а то у меня такое чувство что провода смотали как попало а то клапан работает с точностью наоборот.
Аватара пользователя
Bogdan_740
VIP
VIP
 
Сообщения: 224
Зарегистрирован: Сб авг 08, 2015 10:33 pm
Откуда: Вінниця
Автомобиль: 850
Клубная карта №: 0

Re: У кого клапан ХХ на три провода помогите 740 2.0 бензин

Сообщение lds » Чт мар 17, 2016 10:32 am

Что бы Вам хоть как то помочь укажите год машины и модель двигателя.

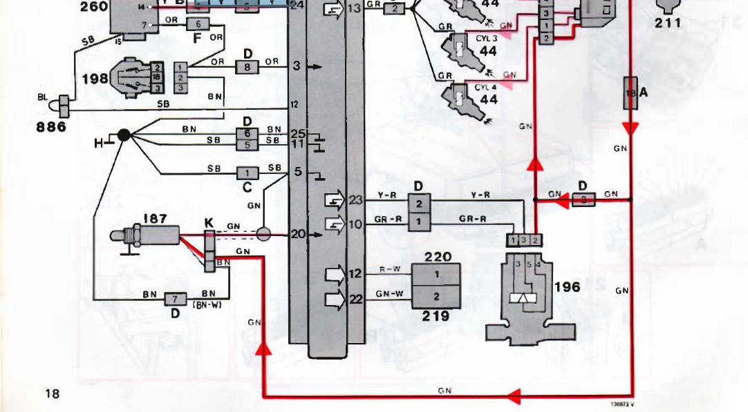
вот книга страница 18, на схеме клапан под номером 196
Вложения
Безымянный 6.JPG
Аватара пользователя
lds
Лидер
Лидер
 
Сообщения: 96
Зарегистрирован: Вт фев 28, 2012 5:48 pm
Откуда: Донецк, Краматорск
Автомобиль: Volvo 740 GL
Клубная карта №: 0

Re: У кого клапан ХХ на три провода помогите 740 2.0 бензин

Сообщение Bogdan_740 » Пт мар 18, 2016 8:12 am

volvo 740 1985год двигатель В200ЕТ
Аватара пользователя
Bogdan_740
VIP
VIP
 
Сообщения: 224
Зарегистрирован: Сб авг 08, 2015 10:33 pm
Откуда: Вінниця
Автомобиль: 850
Клубная карта №: 0

Re: У кого клапан ХХ на три провода помогите 740 2.0 бензин

Сообщение lds » Пт мар 18, 2016 2:18 pm

Цветовая маркировка проводов клапана ХХ из схемы что в предыдущем сообщении

1 - серый красный
2 - желтый красный
3 - зеленый
Аватара пользователя
lds
Лидер
Лидер
 
Сообщения: 96
Зарегистрирован: Вт фев 28, 2012 5:48 pm
Откуда: Донецк, Краматорск
Автомобиль: Volvo 740 GL
Клубная карта №: 0


Вернуться в Электрическая часть

Кто сейчас на конференции

Сейчас этот форум просматривают: нет зарегистрированных пользователей и гости: 1

cron