Добро пожаловать: гость! Вход | Регистрация Текущее время: Сб апр 18, 2026 2:40 am

Не включается вентилятор охлаждения двигателя 440 B18F

Генератор, стартер, реле, предохранители, проводка и прочая электрика

Модераторы: Viking, DrEvil

Не включается вентилятор охлаждения двигателя 440 B18F

Сообщение b1gg1e » Сб дек 20, 2014 10:37 pm

Всем привет.
После небольшого потепления обратил внимание на температуру двигателя - сегодня несколько раз загоралась красная лампа, стрелка почти постоянно возле красной зоны - и это после того, как машина проехала 500м. Остановился - тосол не кипит, двигатель не горячий, ничего не дымит. Поехал дальше - при включенной печке всё ок - показания в норме (итак понятно).
Чуть позже решил проверить, а включается ли вообще вентилятор. Один раз он запустился, когда ему вручную придали ускорение и всё. Попробовал покрутить при выключенном зажигании - почти не крутится, очень туго. Радиатор горячий уже был - должен был и вентилятор включиться, хотя бы 1-я скорость.
Перед этим я наконец-то устранил обрыв от ДТОЖ к компьютеру (двигатель стал работать намного веселее). До этого оба контакта ДТОЖ были замкнуты на массу.
Но эти два события не связываю - посмотрел на схемы, вентилятор срабатывает от 2-х датчиков (1 и 2 скорости, причём вторая скорость - не через реле).

Итак, вопросы:
1. Как проверить, работает ли вентилятор вообще (подать на него напряжение или типа того). Сейчас он правда хреново руками крутится.
2. Может ли датчик ДТОЖ и тот что даёт показания на приборку влиять на включение вентилятора.
3. Бывают ли вообще такие совпадения, и у меня поломались какие-то датчики после нормального подключения ДТОЖ.

Заранее спасибо за Ваши советы :)
Volvo 440 K '89 [B18F був, зараз B18FP], чи якійсь VW
Аватара пользователя
b1gg1e
VIP
VIP
 
Сообщения: 272
Зарегистрирован: Пн мар 10, 2014 10:11 am
Откуда: Киев
Автомобиль: Volvo v40 2003 TDI
Клубная карта №: 49

Re: Не включается вентилятор охлаждения двигателя 440 B18F

Сообщение Bobrik » Сб дек 20, 2014 11:59 pm

Если он от руки туго крутиться, я б вообще на него ничего не подавал что бы не спалить окончательно. Снимать, разбирать, может он еще не расплавился внутри и проблема в подшипниках.
Аватара пользователя
Bobrik
VIP
VIP
 
Сообщения: 780
Зарегистрирован: Сб июн 30, 2012 5:49 pm
Откуда: Киев
Автомобиль: 245. 91г
Клубная карта №: 0

Re: Не включается вентилятор охлаждения двигателя 440 B18F

Сообщение Vladizlav » Вс дек 21, 2014 12:20 am

А там подшипники или втулки ?
Продувать, ВД-шка, смазка.
Аватара пользователя
Vladizlav
VIP
VIP
 
Сообщения: 1887
Зарегистрирован: Пн сен 26, 2011 8:15 pm
Откуда: Ивано-Франковск
Автомобиль: Volvo 340 1.6D+Golf4
Клубная карта №: 0

Re: Не включается вентилятор охлаждения двигателя 440 B18F

Сообщение Merlin » Вс дек 21, 2014 12:57 am

датчик один двойной. и обе скорости вроде как без реле включються. с реле включает вентилятор кондей. внимательней гринбуки надо изучать.
Аватара пользователя
Merlin
Модератор
Модератор
 
Сообщения: 3298
Зарегистрирован: Чт янв 01, 1970 3:00 am

Re: Не включается вентилятор охлаждения двигателя 440 B18F

Сообщение Merlin » Вс дек 21, 2014 1:00 am

кстати есть такой прибор. тестер называеться. даст ответы на все заданные вопросы.

форсум недаст. так как технологии еще недошли до такого. загрузить машину на форум целиком пока неполучаеться.
Аватара пользователя
Merlin
Модератор
Модератор
 
Сообщения: 3298
Зарегистрирован: Чт янв 01, 1970 3:00 am

Re: Не включается вентилятор охлаждения двигателя 440 B18F

Сообщение b1gg1e » Вс дек 21, 2014 2:11 am

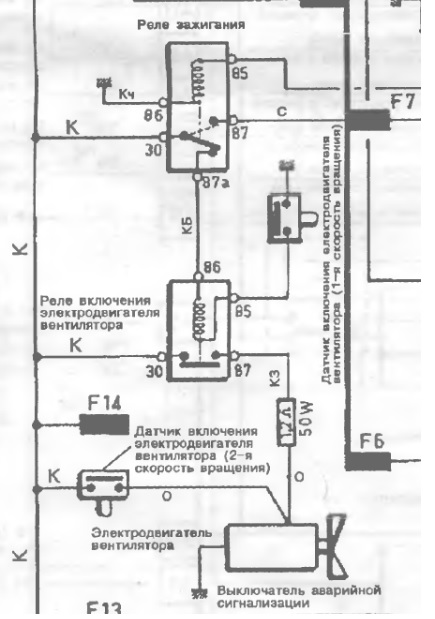
Merlin писал(а):датчик один двойной. и обе скорости вроде как без реле включються. с реле включает вентилятор кондей. внимательней гринбуки надо изучать.

Окей
Как тогда такую схему прочитать? кондея у меня нет.
Вложения
1.jpg
Volvo 440 K '89 [B18F був, зараз B18FP], чи якійсь VW
Аватара пользователя
b1gg1e
VIP
VIP
 
Сообщения: 272
Зарегистрирован: Пн мар 10, 2014 10:11 am
Откуда: Киев
Автомобиль: Volvo v40 2003 TDI
Клубная карта №: 49

Re: Не включается вентилятор охлаждения двигателя 440 B18F

Сообщение b1gg1e » Вс дек 21, 2014 2:21 am

Merlin писал(а):кстати есть такой прибор. тестер называеться. даст ответы на все заданные вопросы.

форсум недаст. так как технологии еще недошли до такого. загрузить машину на форум целиком пока неполучаеться.


с таким подходом, для чего тогда вообще нужен форум?
давайте сидеть по гаражам и тихо ремонтировать свои машины, наверное так легче.
Volvo 440 K '89 [B18F був, зараз B18FP], чи якійсь VW
Аватара пользователя
b1gg1e
VIP
VIP
 
Сообщения: 272
Зарегистрирован: Пн мар 10, 2014 10:11 am
Откуда: Киев
Автомобиль: Volvo v40 2003 TDI
Клубная карта №: 49

Re: Не включается вентилятор охлаждения двигателя 440 B18F

Сообщение Bobrik » Вс дек 21, 2014 8:03 am

Потом разберешься с датчиком, ты ж диагноз сам уже поставил "...запустился когда ему вручную дали ускорение ,... от руки туго вращаеться...", снимай и разбирай мотор вентилятора
Аватара пользователя
Bobrik
VIP
VIP
 
Сообщения: 780
Зарегистрирован: Сб июн 30, 2012 5:49 pm
Откуда: Киев
Автомобиль: 245. 91г
Клубная карта №: 0

Re: Не включается вентилятор охлаждения двигателя 440 B18F

Сообщение b1gg1e » Вс дек 21, 2014 6:41 pm

Снять - снял.
А что делать дальше с корпусом - непонятно, он неразборной (Во всяком случае без тисков и специализированного инструмента).
Вал крутится со скрипом.
Вроде как в эти отверстия масло заливают (http://passatb3piter.ru/forum/topic/104 ... %80%D0%B0/).
Только какое?

Залью пока вд40 на ночь. А завтра масло поищу..
Вложения
21.12.14 - 3.jpg
Volvo 440 K '89 [B18F був, зараз B18FP], чи якійсь VW
Аватара пользователя
b1gg1e
VIP
VIP
 
Сообщения: 272
Зарегистрирован: Пн мар 10, 2014 10:11 am
Откуда: Киев
Автомобиль: Volvo v40 2003 TDI
Клубная карта №: 49

Re: Не включается вентилятор охлаждения двигателя 440 B18F

Сообщение Сергей Doc » Вс дек 21, 2014 7:24 pm

Я один такой уже ковырял. Без толку. Если смазка через видимые отверстия не поможет - этот в утиль а на его место брать рабочий б/у. Дешевле чем капиталка мотора (тьфу-тьфу).
Сергей Doc
VIP
VIP
 
Сообщения: 675
Зарегистрирован: Чт авг 13, 2009 1:14 am
Откуда: Луцк
Автомобиль: Volvo 440 B18U 1992
Клубная карта №: 0

Re: Не включается вентилятор охлаждения двигателя 440 B18F

Сообщение турбо » Вс дек 21, 2014 7:44 pm

думаю если залить маслом и зажать вал в дрель и погонять взад вперед должен разходиться обычно втулки прилипают к валу и их главное сорвать с места и все должно быть ок :drag:
Последний раз редактировалось турбо Вс дек 21, 2014 7:57 pm, всего редактировалось 1 раз.
Аватара пользователя
турбо
Учитель
Учитель
 
Сообщения: 69
Зарегистрирован: Пт май 09, 2014 8:51 am
Откуда: Киев Веник
Автомобиль: volvo 740 td
Клубная карта №: 0

Re: Не включается вентилятор охлаждения двигателя 440 B18F

Сообщение b1gg1e » Вс дек 21, 2014 7:54 pm

турбо писал(а):если залить моторчик маслом пробить якорь может лак на проводке этого не любит

Зачём тогда на вентиляторе с лицевой стороны вот это отверстие? :)
Вложения
21.12.14 - 4.jpg
21.12.14 - 4.jpg (17.56 Кб) Просмотров: 15373
21.12.14+-+1.jpg
Volvo 440 K '89 [B18F був, зараз B18FP], чи якійсь VW
Аватара пользователя
b1gg1e
VIP
VIP
 
Сообщения: 272
Зарегистрирован: Пн мар 10, 2014 10:11 am
Откуда: Киев
Автомобиль: Volvo v40 2003 TDI
Клубная карта №: 49

Re: Не включается вентилятор охлаждения двигателя 440 B18F

Сообщение турбо » Вс дек 21, 2014 8:00 pm

ну просто был случай подобный с геной тоже генеретор работал но был весь в масле кидал сальник ..и решили сполостнуть его бензом в итоге хана обмотке пришла
Аватара пользователя
турбо
Учитель
Учитель
 
Сообщения: 69
Зарегистрирован: Пт май 09, 2014 8:51 am
Откуда: Киев Веник
Автомобиль: volvo 740 td
Клубная карта №: 0

Re: Не включается вентилятор охлаждения двигателя 440 B18F

Сообщение Vladizlav » Вс дек 21, 2014 8:11 pm

Так то бензин, а то масло.
Масло -- идеальный диэлектрик.
Аватара пользователя
Vladizlav
VIP
VIP
 
Сообщения: 1887
Зарегистрирован: Пн сен 26, 2011 8:15 pm
Откуда: Ивано-Франковск
Автомобиль: Volvo 340 1.6D+Golf4
Клубная карта №: 0

Re: Не включается вентилятор охлаждения двигателя 440 B18F

Сообщение турбо » Вс дек 21, 2014 8:20 pm

согласен не даром же есть трансформаторное масло :D которое используется для охлаждения обмоток тех же самых трансформаторов
Аватара пользователя
турбо
Учитель
Учитель
 
Сообщения: 69
Зарегистрирован: Пт май 09, 2014 8:51 am
Откуда: Киев Веник
Автомобиль: volvo 740 td
Клубная карта №: 0

Re: Не включается вентилятор охлаждения двигателя 440 B18F

Сообщение b1gg1e » Вс дек 21, 2014 8:47 pm

Посоветуйте пожалуйста какое масло залить. Трансмисионное будет лучше, или без разницы?
Volvo 440 K '89 [B18F був, зараз B18FP], чи якійсь VW
Аватара пользователя
b1gg1e
VIP
VIP
 
Сообщения: 272
Зарегистрирован: Пн мар 10, 2014 10:11 am
Откуда: Киев
Автомобиль: Volvo v40 2003 TDI
Клубная карта №: 49

Re: Не включается вентилятор охлаждения двигателя 440 B18F

Сообщение Bobrik » Вс дек 21, 2014 10:00 pm

b1gg1e писал(а):Посоветуйте пожалуйста какое масло залить. Трансмиссионное будет лучше, или без разницы?

Если есть для швейных машин или часовое, да любое, только пожиже, там скорее втулки и вокруг них фетр, пропитанный маслом.
Аватара пользователя
Bobrik
VIP
VIP
 
Сообщения: 780
Зарегистрирован: Сб июн 30, 2012 5:49 pm
Откуда: Киев
Автомобиль: 245. 91г
Клубная карта №: 0

Re: Не включается вентилятор охлаждения двигателя 440 B18F

Сообщение Merlin » Пн дек 22, 2014 6:00 pm

Схема, часть которой ты выложил, нарисована какимто аматором.который вольво наверное и невидел.

кроме того под этой схемой ненаписано для машин какого года она, и неполная она вобще.

Ябы посоветовал использовать Гринбуки, благо они доступны для скачивания.

так вот.в гринбуках схема разниться кардинально, и в отличии от той что ты выложил, почти всегда соответствуют действительности.
Аватара пользователя
Merlin
Модератор
Модератор
 
Сообщения: 3298
Зарегистрирован: Чт янв 01, 1970 3:00 am

Re: Не включается вентилятор охлаждения двигателя 440 B18F

Сообщение Merlin » Пн дек 22, 2014 6:08 pm

Еще раз проверил схему гринбука, добавить нечего, что до что после рестайла выключатель вентилятора один, двухуровневых и без дополнительных реле, через реле включаеться одна из скоростей от кондея. так что схему выкидываем выложенную.
Аватара пользователя
Merlin
Модератор
Модератор
 
Сообщения: 3298
Зарегистрирован: Чт янв 01, 1970 3:00 am

Re: Не включается вентилятор охлаждения двигателя 440 B18F

Сообщение b1gg1e » Пн дек 22, 2014 9:04 pm

Merlin писал(а):Еще раз проверил схему гринбука, добавить нечего, что до что после рестайла выключатель вентилятора один, двухуровневых и без дополнительных реле, через реле включаеться одна из скоростей от кондея. так что схему выкидываем выложенную.

Ок, спасибо, посмотрю гринбук.

Пока что нашёл вентилятор с мотором на разборке. С этим возиться не охота - шансов мало :(
Volvo 440 K '89 [B18F був, зараз B18FP], чи якійсь VW
Аватара пользователя
b1gg1e
VIP
VIP
 
Сообщения: 272
Зарегистрирован: Пн мар 10, 2014 10:11 am
Откуда: Киев
Автомобиль: Volvo v40 2003 TDI
Клубная карта №: 49

Re: Не включается вентилятор охлаждения двигателя 440 B18F

Сообщение Merlin » Пн дек 22, 2014 10:55 pm

Мало того, можно снять свой и пойти на базар. От какихто тазов переднеприводных и иномарок вполне неплохо подбираеться то что становиться на наш кожух без переделок.

Чтобы была 2я скорость надо только оставить наш резистор.

Ну либо БУ нормальный.

Ябы незанимался их ремонтом. Мороки много, и часто после ремонта накрываються опять.
Аватара пользователя
Merlin
Модератор
Модератор
 
Сообщения: 3298
Зарегистрирован: Чт янв 01, 1970 3:00 am

Re: Не включается вентилятор охлаждения двигателя 440 B18F

Сообщение b1gg1e » Пн дек 22, 2014 11:00 pm

Ага, так и сделал.
Вот кстати и часть "родной" схемы:
Вложения
Снимок111.JPG
Volvo 440 K '89 [B18F був, зараз B18FP], чи якійсь VW
Аватара пользователя
b1gg1e
VIP
VIP
 
Сообщения: 272
Зарегистрирован: Пн мар 10, 2014 10:11 am
Откуда: Киев
Автомобиль: Volvo v40 2003 TDI
Клубная карта №: 49

Re: Не включается вентилятор охлаждения двигателя 440 B18F

Сообщение b1gg1e » Пн дек 22, 2014 11:03 pm

И работа по скоростям:
Вложения
Снимок222.JPG
Volvo 440 K '89 [B18F був, зараз B18FP], чи якійсь VW
Аватара пользователя
b1gg1e
VIP
VIP
 
Сообщения: 272
Зарегистрирован: Пн мар 10, 2014 10:11 am
Откуда: Киев
Автомобиль: Volvo v40 2003 TDI
Клубная карта №: 49

Re: Не включается вентилятор охлаждения двигателя 440 B18F

Сообщение Merlin » Пн дек 22, 2014 11:05 pm

Так и есть, напрямую от акума, без предохранителей и реле.
Аватара пользователя
Merlin
Модератор
Модератор
 
Сообщения: 3298
Зарегистрирован: Чт янв 01, 1970 3:00 am


Вернуться в Электрическая часть

Кто сейчас на конференции

Сейчас этот форум просматривают: нет зарегистрированных пользователей и гости: 0

cron